Der Obus- und Duo-Bus-Betrieb in Esslingen am Neckar

private Webseite        

 

Die leistungselektronische Ausrüstung der Mercedes-Benz/AEG-Duo-Busse

 

Während die wenig komfortablen Netz-/Diesel-Duo-Busse der 1. Generation (Mercedes-Benz/Bosch) in beiden Antriebsarten ein Automatikgetriebe nutzten, und dadurch aufgrund des kleinen Drehzahlstellbereiches des fremderregten Gleichstrommotors lediglich ein Thyristorsteller zur Feldschwächung zum Einsatz kam, wurden die Ende 1983 in Dienst gestellten Gelenk-Duo-Busse 306 und 307 (2. Generation) mit Gleichstromstellern von AEG zur Regelung des Ankerstromes ausgerüstet. Als Antriebsmotor (Bild 1) wurde auf die im Traktionssektor bewährte Reihenschlussmaschine zurückgegriffen. Der Motor wurde als Mischstrommotor ausgeführt, um die durch den Pulsbetrieb des Gleichstromstellers hervorgerufenen Eisenverluste gering zu halten. Das Drehmoment wurde direkt auf das Differenzial der Doppelantriebsachse übertragen. Die Bauhöhe des Motors (445 mm) ermöglichte die geringe Höhe des Wagenbodens von 718 mm (später 710 mm). Der luftgekühlte Gleichstromsteller bestand aus einer kombinierten Tief-/Hochsetzstellerschaltung, die im Bremsbetrieb die Energierückspeisung in das Fahrleitungsnetz ermöglichte. Dieses Antriebskonzept bewährte sich sehr gut und wurde deshalb auch bei der nachfolgenden Duo-Bus-Generation (O 405 GTD) und beim Obus O 405 T beibehalten.

 

Bild 1: fremdbelüfteter Reihenschluss-Fahrmotor CUZAC 4579b  (180 kW, 600 V)

Quelle: Daimler-Benz AG

 

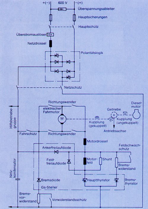
Bild 2: Hauptstromkreise der Traktionselektrik                      Quelle: Daimler-Benz AG

 

Bild 2 zeigt den Prinzip-Stromlaufplan der Traktionselektrik. Der Eingangskreis besteht aus Sicherungs- und Entstörbauelementen und aus dem Gleichrichter, der den Fahrbetrieb unabhängig von der Polarität der Fahrleitungsspannung ermöglicht. Die antiparallel geschalteten Thyristoren führen beim Bremsen den Rückspeisestrom ins Fahrleitungsnetz (nicht möglich bei verpolter Eingangsspannung). Die gleichgerichtete Eingangsspannung gelangt über Netz- und Vorladeschütz zum Netzkondensator, der mit der Netzdrossel einen Tiefpass bildet, und zur Hilfsbetriebegruppe, die von einem 11 kW-Gleichstromnebenschlussmotor angetrieben wird. Über das Fahrschütz erhält die Traktionssteuerung im Fahrbetrieb die Eingangsspannung. Als Leistungsstellglieder werden für die Freilaufkreise Siliziumdioden und für die gepulsten Strompfade Thyristoren verwendet. Die aufwendigen Löschkreise, sowie die Schutzbeschaltungen und die Ansteuerschaltungen sind im Prinzipschaltbild nicht dargestellt. Als Löschthyristoren werden zwei abschaltbare Gate-turn-off-Thyristoren (GTO) verwendet. Die Taktfrequenz beträgt 500 Hz (bei Anfahrstrom 120 Hz). Zur Stromglättung ist für den Fahr- und den Bremsbetrieb eine zusätzliche Motordrossel erforderlich. Für die Rückwärtsfahrt wird der Ankerstrom mittels Richtungswenderschützen umgepolt.

Die folgenden zwei Prinzipschaltbilder verdeutlichen den Stromfluss der Fahr-/Bremsschaltung in der jeweiligen Betriebsart (die Ansichten werden durch Anklicken vergrößert dargestellt):

 

für vergrößerte Ansicht auf Bild klicken

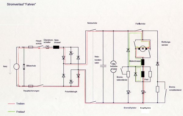
Bild 3: Prinzipschaltbild mit eingezeichnetem Stromverlauf im Fahrbetrieb

Im Fahrbetrieb wird der Hauptthyristor nach vorgegebenem Tastverhältnis eingeschaltet. Zwei parallel geschaltete - im Schaltbild nicht eingezeichnete - Löschthyristoren (GTO) übernehmen das Abschalten des Hauptthyristors. Während der Leitdauer fließt der Strom gemäß der roten Linie ("Treiben"). Während der Ausschaltdauer fließt der Freilaufstrom im Motor stetig weiter ("Freilauf"). Das Wagensteuergerät errechnet unter Berücksichtigung der Soll- und Istwerte das Tastverhältnis der Ansteuerimpulse für die Thyristoren. Beim Anfahren wird das Tastverhältnis so lange stetig vergrößert, bis die volle Spannung am Motor anliegt. Darüber hinaus wird über eine kontinuierliche Feldschwächung (zunehmende Einschaltdauer des Bremsthyristors als Feldschwächthyristor) die maximale Motordrehzahl erreicht. Geregelt wird das Motordrehmoment und (unterlagert) der Motorstrom (PI-Regler). Das Fahrpedal gibt den Drehmoment-Sollwert vor.

 

für vergrößerte Ansicht auf Bild klicken

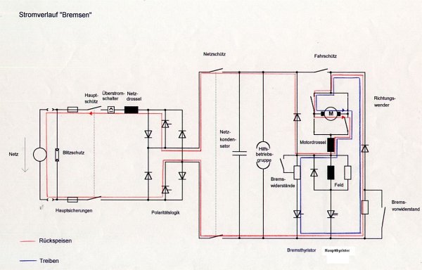
Bild 4: Prinzipschaltbild mit eingezeichnetem Stromverlauf im Bremsbetrieb

Im Bremsbetrieb wird der Bremsthyristor nach dem vom Wagensteuergerät vorgegebenem Tastverhältnis eingeschaltet. Die im Schaltbild nicht eingezeichneten Löschthyristoren (GTO) übernehmen das Abschalten des Bremsthyristors und die Erregung der Feldwicklung. Während der Leitdauer des Bremsthyristors fließt der Strom gemäß der blauen Linie ("Treiben"). Wird der Bremsthyristor abgeschaltet, fließt während der Ausschaltdauer der Freilaufstrom im Motor stetig weiter ("Rückspeisen"). Sofern das Netz nicht aufnahmefähig ist (Spannung steigt an), wird die Bremsenergie in den Bremswiderständen in Wärme umgewandelt. Im Bremsbetrieb wird ebenfalls das Drehmoment und der Strom des Antriebsmotors geregelt.

Die beschriebene Traktionselektronik hat auch Nachteile. Der eingangsseitige Überspannungsschutz und die elektromagnetische Verträglichkeit sind nicht ausreichend. Bei auftretenden Überspannungen (vereiste Fahrleitung und Gewitter) ist daher der Elektroantrieb praktisch nicht nutzbar. Die leitungsgebundene Störaussendung der elektronischen Steuerung wird von der Fahrleitung abgestrahlt und ist so stark, dass auf dem gesamten Mittelwellenband in ca. 50 m Entfernung von der Fahrleitung noch deutlich die jeweilige Pulsfrequenz aller Fahrzeuge, die im zugehörigen Speiseabschnitt beschleunigen und bremsen, zu hören ist. Als die Duo-Busse noch vollzählig und regelmäßig im Einsatz waren, war nahe der Fahrleitung ein ungestörter Mittelwellenempfang nicht möglich.

Trotz der Vorteile in Bezug auf den Fahrkomfort und in Bezug auf die robusten Halbleiterventile ist diese Schaltungstechnik aus heutiger Sicht nicht mehr zeitgemäß. Dreiphasen-Wechselrichter in IGBT-Technik für Drehstromasynchronmotoren kommen heute mit wesentlich weniger elektronischen Bauelementen aus, ermöglichen höhere Pulsfrequenzen und benötigen keine großen Speicherdrosseln. Dementsprechend größer ist der Wirkungsgrad, was eine Energieeinsparung im zweistelligen Prozentbereich ermöglicht.

 

nächste Seite

zurück (Zusammenfassung der Beschreibungen)

© 2000-2026  R. K.